全面了解風機的分類、原理、選型及維護
風機是一種用于壓縮和輸送氣體的機械,從能量觀點來看,它是把原動機的機械能量轉變為氣體能量的一種機械。
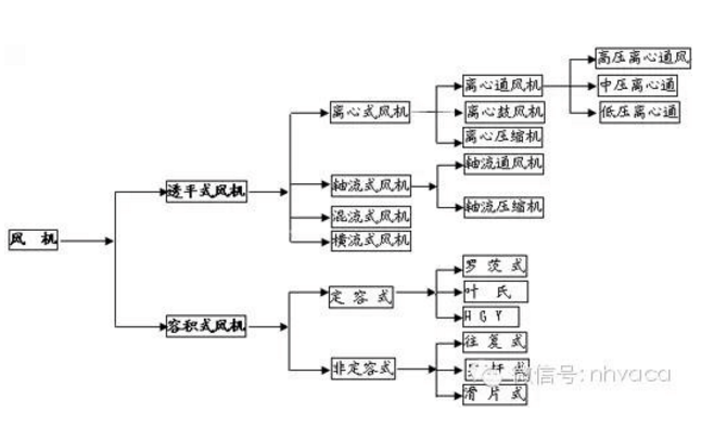
風機分類及用途
按作用原理分類
透平式風機--通過旋轉葉片壓縮輸送氣體的風機。
容積式風機—用改變氣體容積的方法壓縮及輸送氣體機械。
透平式風機
1、離心式風機
2、軸流式風機
3、混流式風機
3、橫流式風機
容積式風機
1、定容式
2、非定容式
以不同形式進行分類
1、按氣流運動方向分類
a、離心式風機—氣流軸向駛入風機葉輪后,在離心力作用下被壓縮,主要沿徑向流動。
b、軸流式風機—氣流軸向駛入旋轉葉片通道,由于葉片與氣體相互作用,氣體被壓縮后近似在園柱型表面上沿軸線方向流動。
c、混流式風機—氣體與主軸成某一角度的方向進入旋轉葉道,近似沿錐面流動。
d、橫流式風機—氣體橫貫旋轉葉道,而受到葉片作用升高壓力。
軸流風機和離心風機的主要區別在于:
1、離心風機改變了風管內介質的流向,而軸流風機不改變風管內介質的流向;
2、離心風機的安裝比較復雜;
3、離心風機的電機與風機一般是通過軸連接的,而軸流風機的電機一般在風機內;
4、離心風機常安裝在空調機組進、出口處,鍋爐鼓、引風機,等等。軸流風機常安裝在風管當中、或風管出口前端。
2、按生產壓力的高低分類(以絕對壓力計算);
通風機—排氣壓力低于112700Pa;
鼓風機—排氣壓力在112700Pa~343000Pa之間;
壓縮機—排氣壓力高于343000Pa以上;
3、通風機高低壓相應分類如下(在標準狀態下);
通風機—排氣壓力低于112700Pa;
鼓風機—排氣壓力在112700Pa~343000Pa之間;
壓縮機—排氣壓力高于343000Pa以上;
4、通風機高低壓相應分類如下(在標準狀態下)
低壓離心通風機:全壓P≤1000Pa中壓離心通風機:全壓P=1000~5000Pa;
高壓離心通風機:全壓P=5000~30000Pa低壓軸流通風機:全壓P≤500Pa;
高壓軸流通風機:全壓P=500~5000Pa;
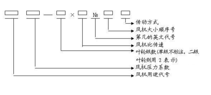
風機的表示方法
1、一般通風機全稱表示方法
型式和品種組成表示方法
2、型式和品種組成表示方法
常用風機用途代號
|
代號 |
代號 |
代號 |
代號 |
代號 |
|||||
|
漢 字 |
簡 寫 |
漢 字 |
簡 寫 |
漢 字 |
簡 寫 |
漢 字 |
簡 寫 |
漢 字 |
簡 寫 |
|
通用 |
T |
防腐 |
F |
礦井 |
K |
鍋引 |
Y |
紡織 |
FZ |
風機的性能參數及指標
常用的風機參數概念
風量:風機每分鐘輸送的空氣立方數,SI:m3/h。
全壓:氣體所具有的全部能量,等于動壓+靜壓,SI:Pa。
動壓:將氣體從零速度加速至某一速度所需要的壓力,SI:Pa 。
靜壓:流體某點的絕對壓力與大氣壓力的差值,SI:Pa 。
風機轉速:風機葉輪每分鐘轉過的轉數,SI:RPM;
軸功率:電動機除去外部損耗因素,傳遞到風機軸上的實際功率,通常認為是風機實際所需功率,SI:KW 。
噪音:風機在正常運轉過程中氣動噪音和機械噪音疊加所形成的噪音;大多數廠家公布A記權噪音(dBA),1.5m處。 SI:dBA
全壓效率:風量X全壓/軸功率/1000/3600*100%
電源:380/50/3,220/50/1,220/50/3,690/50/3等等
出口風速:風機出口截面積的風速,控制出口風速可間接控制噪音。 SI:m/s。
如何進行風機選型
一、一般選型方法
1. 選型時,先找到靜壓;
2. 按照靜壓所在列向下查找,找到所需風量;
3. 讀出軸功率、噪音,轉速等參數;
4. 查看性能曲線,功率曲線,外形尺寸等是否滿足需求;
5. 按照軸功率X1.1,向上匹配合適的電機;
6. 選型完成。
二、這么多種類,應該如何選取?
1.風機按照葉輪形式分類,可分為離心風機,軸流風機、混流風機、貫流風機等等;
2.風機按照安裝位置或按照安裝形式可分為:屋頂風機、邊墻風機、管道風機、風機箱等等;
3.風機按照用途可分為:排風機、送風機、過濾風機、除塵風機、排煙風機等等;
這些分類還可組合,如屋頂離心排風機,邊墻軸流排風機、排煙混流風機等。
三、這么多型號,應該如何選取?
最主要原則:合理組織氣流,完成所需功能。
1:盡量利用自然形成的氣流
舉例1:某熱處理車間,面積4000㎡,廠房高約6m,無空調,夏季車間內最高平均溫度可達50℃,為降低車間內溫度,使工作人員感覺舒適,采用機械送排風方式引入外界冷風。第一次,采用10臺邊墻排風機,百葉送風形式,但百葉安裝位置較高(4m左右)。使用后,車間地表溫度降低5℃,5.5米行車處,溫度降低10℃,工作人員對其效果不太滿意。后改造,原風機位置及臺數均不變,加大送風百葉面積,將百葉高度降低至距地面0.5m處。改造后,車間內送排風總量基本不變,但車間內地表溫度降低9℃,工作人員認為效果有明顯改善。 原因分析:熱處理設備為該車間主要熱源,空氣加熱后向上方屋頂聚集,經過對流循環后,整個車間內溫度升高。第一次方案中,采用機械送排風沒有錯,但是不應將百葉安裝過高,這樣進入室內的冷空氣迅速被熱空氣混合加熱,達不到給人員降溫的作用。第二次方案中,降低了百葉的高度,使得冷空氣先流過工作人員所在的地表,然后再混合熱空氣,降低最多的車間內地表溫度。達到了設計目的。 2:盡量利用自然氣流
舉例2:某車間座北朝南,由于地形原因,常年刮東南風,導致車間內氣流多以由南向北為主。由于車間內有比較重的醋酸味,所以業主想增加機械排風,而后在南墻上安裝一排排風機。使用后,效果非常不理想。后經改造,將南墻上的排風機安裝在北墻上,并在南墻原風機位置加裝電動百葉。改造后效果非常明顯。 原因分析:原方案機械排風和自然風方向相反,所以排風效果很不理想。改造后,機械排風與自然風形成合力,
大幅度提高了排氣效果,另外增加的百葉,也加強了自然通風的效果。所以效果會比較明顯。
類似的場合:
1. 需要排熱或排熱蒸汽,應盡量優先設置屋頂排風機;
2.需要取暖、降溫或送新風時,應盡量讓暖氣流或冷氣流流經工作人員所在位置,所以多選用管道風機或邊墻風機;
3.消防排煙,應優先采取屋頂風機或吊裝的風管,故多選用管道風機;
4. 盡量利用自然風氣流(應合理設置風機位置和形式);
3:控制氣流分層/分區域
氣流分層不僅可以使用在凈化室,也可以使用在其他許多場合。氣流分層僅需要考慮和控制某一空間內或某一高度范圍內的氣流。
例如:某水泥分裝車間,如果整體換氣則需要20次/小時的換氣,如果采用氣流分層技術,則只需要5次/小時的折合換氣量。因此能大量節約設備成本和運行成本。 類似場合:手術室、細菌培養室、面粉廠灌裝車間、食堂。焊接車間等。
4:局部送排風
有些情況下,車間內整體清潔,但有個別幾處嚴重污染源(或嚴重發熱),這是就需要用到局部排風。 有些情況下,僅需要照顧到固定崗位的工作人員的氣流,則應采取局部送新風。
例如:某開放空間,外界氣溫非常低(-30℃),但工作人員需要取暖。如果用整體采暖,只能是浪費能源。這種情況下,應首先考慮熱輻射采暖,或者采用局部暖風機既可。
風機選型應提供哪些參數?
1. 風機形式、種類及用途
2. 安裝方式
3. 氣體成分(包括特殊的溫度、濕度、腐蝕性及雜質)
4. 出風方向
5. 室內安裝還是室外安裝
6. 限定的其他條件(如噪音小于60dBA等)
7. 配件及特殊要求
風機的使用維護注意事項
風機剛開始工作時軸承部位的振動很小,但是隨著運轉時間的加長,風機內粉塵會不均勻的附著在葉輪上,逐漸破壞風機的動平衡,使軸承振動逐漸加大,一旦振動達到風機允許的最大值11mm/s時(用振幅值表示的最大允許值如下),風機必須停機修理(清除粉塵堆積,重做動平衡)。因為這時已是非常危險的,用戶千萬不可強行使用。在風機振動接近危險值時,有測振儀表的會報警。
風機軸承振動的最大允許值為:
(1)用軸承震動速度有效顯示時為:11mm/s。
(2)用軸承振幅顯示時為以下值:
a. 電機同步轉速為3000轉/分時:最大允許值為:0.1mm(雙振幅)
b. 電機同步轉速為1500轉/分時:最大允許值為:0.2mm(雙振幅)
c. 電機同步轉速為1000轉/分時:最大允許值為:0.31mm(雙振幅)
d. 電機同步轉速為750轉/分時: 最大允許值為:0.4mm(雙振幅)
e. 電機同步轉速為600轉/分時: 最大允許值為:0.5mm(雙振幅)
f. 電機同步轉速為500轉/分時: 最大允許值為:0.6mm(雙振幅)
風機的軸承溫度正常時為≤70℃,如果一旦升高到70℃,有電控的應(會)報警。此時應查找原因,首先檢查冷卻水是否正常?軸承油位是否正常?如果一時找不到原因,軸承溫度迅速上升到90℃,有電控的應(會)再次發出報警、停車信號。
風機開車、停車或運轉過程中,如發現不正常現象應立即進行檢查,檢查發現的小故障應及時查明原因設法消除。如發現大故障(如風機劇烈振動、撞擊、軸承溫度升劇烈上升等)應立即停車進行檢查。
風機首次運行一個月后,應重新更新更換潤滑油(或脂)以后除每次拆修后應更換外,正常情況下1~2月更換一次潤滑油(或脂),也可根據實際情況更換潤滑油(或脂)。 正確的維護、保養,是風機安全可靠運行,提高風機使用壽命的重要保證。因此,在使用風機時,必須引起充分的重視。 葉輪的維修、保養 在葉輪運轉初期及所有定期檢查的時候,只要一有機會,都必須檢查葉輪是否出現裂紋、磨損、積塵等缺陷。
只要有可能,都必須使葉輪保持清潔狀態,并定期用鋼絲刷刷去上面的積塵和銹皮等,因為隨著運行時間的加長,這些灰塵由于不可能均勻地附著在葉輪上,而造成葉輪平衡破壞,以至引起轉子振動。
葉輪只要進行了修理,就需要對其再作動平衡。如有條件,可以使用便攜試動平衡儀在現場進行平衡。在作動平衡之前,必須檢查所有緊定螺栓是否上緊。因為葉輪已經在不平衡狀態下運行了一段時間,這些螺栓可能已經松動。
機殼與進氣室的維修保養
除定期檢查機殼與進氣室內部是否有嚴重的磨損,清除嚴重的粉塵堆積之外,這些部位可不進行其他特殊的維修。
定期檢查所有的緊固螺栓是否緊固,對有壓緊螺栓部的風機,將底腳上的蝶形彈簧壓緊到圖紙所規定的安裝高度。
軸承部的維修保養 經常檢查軸承潤滑油供油情況,如果箱體出現漏油,可以把端蓋的螺栓擰緊一點,這樣還不行的話,可能只好換用新的密封填料了。 軸承的潤滑油正常使用時,半年內至少應更換一次,首次使用時,大約在運行200小時后進行,第二次換油時間在1~2個月進行,
以后應每周檢查潤滑油一次,如潤滑油沒有變質,則換油工作可延長至2~4個月一次,更換時必須使用規定牌號的潤滑油(總圖上有規定),并將油箱內的舊油徹底放干凈且清洗干凈后才能灌入新油。
如果要對風機軸承作更換,應注意以下事項:
在將新軸承裝入前,必須使軸承與軸承箱都十分清潔。將軸承置于溫度約為70~80℃的油中加熱后再裝入軸上,不得強行裝配,以避免傷軸。 其余各配套設備的維修保養
各配套設備包括電機、電動執行器、儀器、儀表等的維修保養詳見
各自的使用說明書。這些使用說明書都由各配套制造廠家提供,
本制造廠將這些說明書隨機裝箱提供給用戶。
風機停止使用時的維修保養 風機停止使用時,當環境溫度低于5℃時,應將設備及管路的余水放掉,以避免凍壞設備及管路。 風機長期停車存放不用時的保養工作
(1)將軸承及其它主要的零部件的表面涂上防銹油以免銹蝕。
(2)風機轉子每隔半月左右,應人工手動搬動轉子旋轉半圈(既180°),搬動前應在軸端作好標記,使原來最上方的點,搬動轉子后位于最下方。
注:風機軸承型號詳見總圖。
一、風機震動劇烈:
1、風機軸與電極軸不同心。
2、基礎或整體支架的剛度不夠。
3、葉輪螺栓或鉚釘松動及葉輪變形。
4、葉輪軸盤孔與軸配合松動。
5、機殼、軸承座與支架,軸承座與軸承蓋等聯接螺栓松動。
6、葉片有積灰、污垢、葉片磨損、葉輪變形軸彎曲使轉子產生不平衡。
7、風機進、出口管道安裝不良,產生共振。
二、軸承溫升過高:
1、軸承箱振動劇烈
2、潤滑脂或油質量不良、變質和含有灰塵、沙粒、污垢等雜質或充填量不當。
3、軸與滾動軸承安裝歪斜,前后兩軸承不同心。
4、滾動軸承外圈轉動。(和軸承箱摩擦)。
5、滾動軸承內圈相對主軸轉動(即跑內圈和主軸摩擦)
6、滾動軸承損壞或軸彎曲。
7、冷卻水過少或中斷(對于要求水冷卻軸承的風機)。
8、機殼或進風口與葉輪摩擦。
三、電動機電流過大或溫升過高:
1、啟動時,調節門或出氣管道內閘門未關嚴。
2、電動機輸入電壓低或電源單相斷電。
3、風機輸送介質的溫度過低(即氣體密度過大),造成電機超負荷
4 、系統性能與風機性能不匹配。系統阻力小,而留的富裕量大,造成風機運行在低壓力大流量區域
非特殊說明,本文為本站原創(翻譯)文章,轉載請注明:本文轉自:江西鑫佳通科技股份有限公司。
本文連接:http://www.333huo.com/news/62.html
想了解更多請點擊===>>離心式風機 軸流式風機 混流式風機
行業知識相關推薦
- 離心式風機價格怎么樣?離心式風機選購 2018-03-04
- 離心式風機的負荷調節裝置 2017-08-26
- 如何讓軸流式風機工作起來更加有效率 2017-11-09
- 離心式風機的工作原理及使用 2017-07-25
- 離心式風機的安裝基礎要求 2017-06-28
- 離心式風機失速原因和解決辦法 2017-08-12
- 離心式風機安裝正確流程,維護及保養對策探究 2018-07-11
- 消防高溫排煙風機屬于離心式風機還是軸流式風機? 2017-12-06
- 離心式風機的出力降低的原因分析 2017-07-10
- SWF混流式風機特點有哪些?混流式風機介紹 2017-02-17





相關評價: